LUNA 122 top3 RC EL
Модель:
4968Артикул:
1220230Наличие:
Есть в наличии
0.00 LEI
-25°C ... 55°C
Type of protection100 m
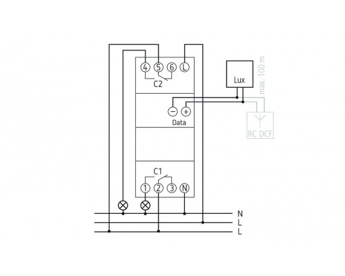
Function description
- Twilight switch with integrated weekly timer
- External light sensor included in delivery
- 2 channels
- Time synchronisation option via connection of an external DCF or GPS antenna
- 3 special programs (small annual program)
- 84 memory locations
- Programming by app possible
- Safe transfer via optional Bluetooth Low Energy OBELISK top3
- Maximum manipulation security, time switch programs can only be transferred from the app to the device when the Bluetooth OBELISK top3 is plugged into the device
- Switching brightness digitally adjustable
-25°C ... 55°C
Type of protection100 m
600 W
Inrush currentAdditional program
Extra/Holiday programDisplay
LCD-DisplayFluorescent lamp load (conventional) not corrected
2600 VAFluorescent lamp load (conventional) parallel-corrected
130 µFFlush-mounted light sensor
Housing and insulation materialFrequency
50 - 60 HzHalogen lamp load
2600 WHigh-temperature resistant, self-extinguishing thermoplastic
Ambient temperatureII, Sensor III
Max. cable length to sensorIncandescent/halogen lamp load
2600 WInstallation type
DIN railIP 20
Protection classKeyboards
4 touch buttonsLED lamp 50 W
LED lamp 2-8 Wmax. 800 A / 200 µs
Sensor (included)Number of channels
2Number of memory locations
84Operating voltage
110 V AC - 230 V ACPower reserve
10 years at 20 °CPreset brightness value
15 lxProgram
Weekly programSetting range brightness
1 - 99000 lxShortest switching times
1 minStand-by consumption
~0.8 WSwitch-off delay
0 - 59 minSwitch-on delay
0 - 59 minSwitching capacity
16 A at 250 V AC, cos φ = 1, 10 A at 250 V AC, cos φ = 0.6Time basis
Quartz/DCF77Type of connection
DuoFix spring terminalsType of contact
Two-way changeover contactWidth
2 modulesОтзывов: 0
